产品中心
产品中心
首页 产品中心 产品中心

概述

产品特点
       JSDB系列双速多用绞车执行标准:MT/T952-2005《双速多用绞车》。
       本绞车的防爆形式:隔爆型。防爆标志:ExdI。
       本绞车是效率高、节能、多用途的新型绞车,适用于具有煤尘、甲烷等爆炸性气体的煤矿井下作业。可用于煤矿井下采煤工作面综采设备及各类机电设备的搬迁等辅助运输工作,也可用于煤矿井下采掘工作面、井底车场、上山下山、煤矿地面等处的矿车调度,物料运输等工作,用于上山下山时的坡度不得大于30°。还可用于回采工作面的回柱放顶。
       本绞车打破了传统的设计原理,实现了一机双速,可根据现场的需要变换速度和牵引力,具有回柱、调度、物料运输等多种功能。克服了以前煤矿绞车的不足,尤其是回柱绞车速度慢且单速、效率低、寿命短等缺陷。本绞车拥有多项专利技术。他结构紧凑,传动新颖,经国家教委科技查新中心南京工作站国内查新,其设计新颖、综合技术性能优良。

警示语
       ① 本绞车严禁用于载人或提升!
       ② 本绞车严禁超载运行!
       ③ 本绞车严禁停电溜放!
       ④ 本绞车所配套的电器产品必须要有在有效期内的安标证!
       ⑤ 本绞车在正常运转或斜坡负载情况下严禁换档!


主要用途及适用范围
       该系列绞车具有快速和慢速两档速度,可根据现场需要变换速度和牵引力进行不同条件下的工作。既可用于煤矿井下采煤工作面综采设备及各类机电设备的搬迁等辅助运输工作,也可用于煤矿井下采掘工作面、井底车场、上山下山、煤矿地面等处的矿车调度、物料运输等工作,还可用于回采工作面的回柱放顶。

使用环境和工作条件
       本绞车使用环境温度 -10℃—+40℃,相对湿度不超过95%(当温度为+25℃时),海拔高度不超过1000m。
       隔爆型绞车工作时周围空气中的煤尘、甲烷等爆炸性气体的含量不超过《煤矿安全规程》中规定的要求。

型号的组成及其代表意义
       JSDB系列绞车有JSDB-6、JSDB-10、JSDB-13、JSDB-16、JSDB-19、JSDB-25、JSDB-30,表示双速多用绞车,慢速时钢丝绳外层大静张力分别为60kN、100kN、130kN、160kN、190kN、250kN、300kN。
       JSDB改进型系列绞车有JSDB-10A、JSDB-13A、JSDB-16A、JSDB-19A、JSDB-25A,表示改进型双速多用绞车,慢速时钢丝绳外层大静张力分别为100kN、130kN、160kN、190kN、250kN。

结构特征与工作原理

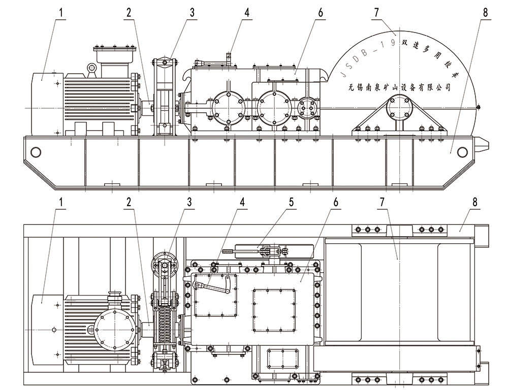
       绞车外形图见图(1),绞车主要由以下八部分组成:①电动机 ②联轴器 ③工作制动闸 ④变速手把 ⑤安全制动闸 ⑥减速箱 ⑦卷筒装置 ⑧底座。
 
图(1)绞车外形图
       绞车从电动机经过联轴器传动到减速箱,再经过一级开式齿轮传动传递到滚筒,绞车内部各转动部位均采用滚动轴承支承。联轴器上有制动轮,由电力液压块式制动器进行制动,是绞车的工作制动。底座由型钢焊接而成。
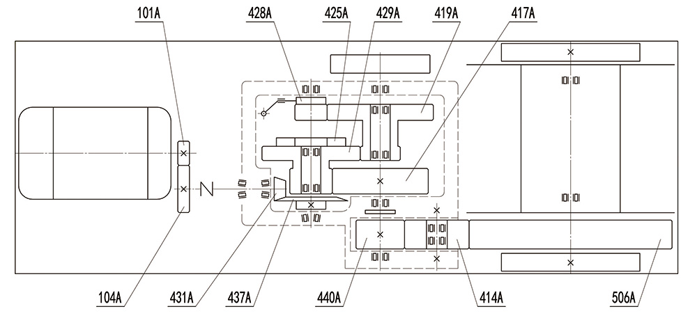
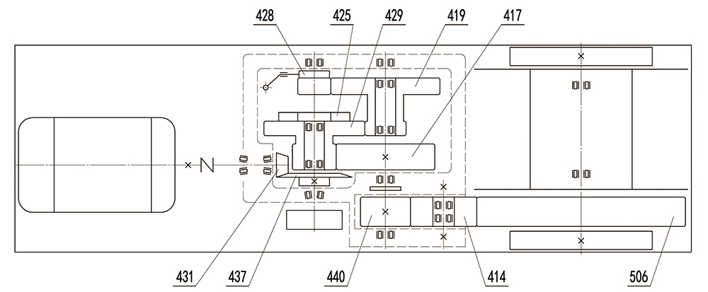
       减速箱是绞车的传动心脏,共有两种速度。图示为快速传动位置,其快速传动位置是第一级闭式圆柱齿轮传动的小齿轮(图号428)与内齿圈联接,从而实现快速传动,此时三轴上的双联齿轮(图号419)空转。搬动调速手把,将第一级圆柱小齿轮(图号428)滑移到与三轴双联齿轮(图号419)的大端啮合,则实现绞车的慢速传动。齿轮位置详见图(2)传动系统图。
       本绞车对称布置,呈长条形,便于绞车的搬移和固定。绞车宽度、高度尺寸较小,适于井下窄小空间工作。绞车结构简单、紧凑;上下箱体为剖分式,装配、维修均很方便;采用常规机械传动,安全可靠。绞车操作简单,只要通过调速手把选择合适挡位并用弹簧手柄固定,然后启闭控制按钮开关即可方便使用。电力液压块式制动器为常闭式,随主电机启停一起打开或闭合,安全可靠。
       图(2)是JSDB系列绞车的传动系统图,图中所示编号为绞车对应零件的图号,如果要采购配件只需报“绞车系列+绞车规格+图号”即能对应相应的零件,如JSDB-19-428即为JSDB-19双速多用绞车的滑移齿轮。
图(2)JSDB系列绞车传动系统图
 
       图(3)是JSDB-A系列绞车的传动系统图。其和图(2)的区别就是在电机端增加了一级齿轮减速。
图(3)JSDB-A系列绞车传动系统图
       所有绞车均设计有二级制动。JSDB-16和JSDB-16A以下的型号(含16型)二级制动均设置在二轴上(如图(2)所示),JSDB-19和JSDB-19A以上的型号(含19型)二级制动均设置在三轴上(如图(3)所示)。

技术特性

主要性能
       本绞车具有快、慢两个速度档位,慢速档牵引力大,用于拉重负荷;快速档速度快,用于回绳,拉空车等。
       档位有弹簧闭锁结构,能实现自锁功能。
       制动分工作制动和应急安全制动,安全可靠。

主要技术参数
       1、JSDB系列绞车技术参数:
型号 JSDB-6
(SDJ-8)
JSDB-10
(SDJ-14)
JSDB-13
(SDJ-20)
JSDB-16
(SDJ-28)
JSDB-19
(SDJ-32)
JSDB-25
(SDJ-39)
JSDB-30
(SDJ-50)
慢速 内层大静张力(kN) 100 140 200 280 320 390 500
绳速(m/min) 4.17-6.88 7.29-10.63 5.88-9.72 7.15-11.51 7.58-11.45 7.57-11.81 8.10-13.38
传动比 231.52 169.83 236.26 205.92 256.35 264.28 219.71
快速 内层大静张力(kN) 13 21 25 32 39 48 68
绳速(m/min) 30.87-50.92 47.67-69.45 47.31-78.01 62.40-99.79 61.82-93.39 61.77-96.37 59.40-98.09
传动比 31.29 26 29.37 25.69 31.42 32.39 29.98
钢丝绳 卷筒容绳量(m) 200 155 280 300 510 520 700
直径(mm) 17 21.5 24.5 28 30 30 36
结构 6×19
公称抗拉强度(MPa) 1670
电动机 型号 YBK3-160M-6 YBK3-200L1-6 YBK3-200L2-6 YBK3-250M-6 YBK3-280S-6 YBK3-280M-6 YBK3-315M-8
功率(kW) 7.5 18.5 22 37 45 55 75
转速(rpm) 970 970 970 980 980 990 740
外形 长(mm) 2285 2735 3000 3410 3680 3700 4580
宽(mm) 660 725 880 990 1270 1270 1480
高(mm) 700 785 935 1116 1270 1300 1580
卷简尺寸[直径×宽度](mm) φ300×332 φ385×366 φ435×464 φ505×520 φ600×770 φ620×770 φ730×900
重量[包括电机](kg) 1800 2800 3800 5100 6000 7100 10500

安装调试

绞车的固定方法
       本绞车常用的固定方法见图(4)、图(5)、图(6),绞车固定后应牢固、可靠、不得有松动现象。
图(4)固定方法之一
图(5)固定方法之二
图(6)固定方法之三
绞车基础图
图(7)JSDB-6基础图(卷筒在左侧)
 
图(8)JSDB-10和JSDB-10A基础图(卷筒在左侧)
图(9)JSDB-13和JSDB-13A基础图(卷筒在左侧)
 
图(10)JSDB-16和JSDB-16A基础图(卷筒在左侧)
 
图(11)JSDB-19和JSDB-19A基础图(卷筒在左侧)
 
图(12)JSDB-25和JSDB-25A基础图(卷筒在左侧)
 
图(13)JSDB-30基础图(卷筒在左侧)
绞车安设位置
       本绞车使用范围广,安设位置不一一列举,在此仅列一种供用户参考。参见图(14),用作运搬绞车,安设在巷道内,用于上山、下山、平巷等综采工作面设备的搬迁及其他各类机电设备的运搬。可代替调度绞车、运输绞车,用于采掘工作面、井底车场、煤矿地面等处的矿车调度、物料运输等。
       用户可根据现场具体情况确定其安设位置,但应符合《煤矿安全规程》的有关规定。
图(14)绞车安设位置
电气操纵系统
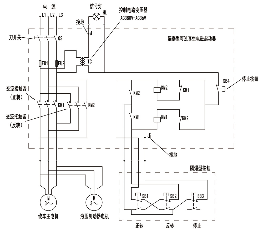
       绞车电气原理图参见图(15)。电器均采用隔爆型,真空电磁起动器和按钮规格型号详见配套电器一览表。
图(15)电气原理图
 
  L1、L2、L3一电源输入 HL一信号灯 QS一刀开关  
  KM1一交流接触器(正转) FU1、FU2一熔断器 di 一接地  
  KM2一交流接触器(反转) TC一控制变压器(次级输出36VAC)  
  SB4一起动器的停止按钮 SB1、SB2、SB3一隔爆按钮正转、反转、停止钮  

配套电气一览表
型号 矿用隔爆真空
可逆电磁起动器
矿用隔爆
控制按钮
矿用隔爆三相
异步电动机
矿用隔爆电力
液压推动器
JSDB-6 QJZ-80/660(380)N
QJZ-80/1140(660)N
BZA1-5/36-3 YBK3-160M-6 BYT1-90Z/8
JSDB-10 QJZ-80/660(380)N
QJZ-80/1140(660)N
BZA1-5/36-3 YBK3-200L1-6 BYT1-90Z/8
JSDB-10A
JSDB-13 QJZ-80/660(380)N
QJZ-80/1140(660)N
BZA1-5/36-3 YBK3-200L2-6 BYT1-90Z/8
JSDB-13A
JSDB-16 QJZ-80/660(380)N
QJZ-120/660(380)N
QJZ-80/1140(660)N
QJZ-120/1140(660)N
BZA1-5/36-3 YBK3-250M-6 BYT1-90Z/8
JSDB-16A BYT1-125Z/10
JSDB-19 QJZ-120/660(380)N
QJZ-160/660(380)N
QJZ-120/1140(660)N
QJZ-160/1140(660)N
BZA1-5/36-3 YBK3-280S-6 BYT1-90Z/8
JSDB-19A BYT1-125Z/10
JSDB-25 QJZ-160/660(380)N
QJZ-200/660(380)N
QJZ-160/1140(660)N
QJZ-200/1140(660)N
BZA1-5/36-3 YBK3-280M-6 BYT1-125Z/10
JSDB-25A BYT1-180Z/12
JSDB-30 QJZ-200/660(380)N
QJZ-200/1140(660)N
BZA1-5/36-3 YBK3-315M-8 BYT1-180Z/12
备注 用户自备 用户自备 / /
       注:(1)电机、箱体和底座不能互换。
       (2)根据实际供电电压选择合适的电器型号。
       (3)更换及使用以上电器产品必须具备在有效期内的安标证。

绞车的装配、调试
       绞车在装配前应清查零件数量,并将所有零件修净毛刺,清洗干净,严防铁屑、灰尘带入绞车内部,所有滚动轴承宜在油中加热后(一般加热温度为120℃-150℃)进行装配,不得硬打硬砸,以防零件受力变形。
       绞车应先进行部装,然后进行总装。总装前应先装成减速箱部分、卷筒装置部分两个主要部件。
       (一)减速箱:在装配该部分时,可按以下程序进行装配。
       (1)先将齿轮轴、二轴、三轴、过桥轮轴各组件分别进行装配,然后依次将各组件装在下箱体上;
       (2)齿轮轴正确的轴向位置调整可借助于套杯与箱体间的调整垫片和齿轮轴上的园螺母来实现;大锥齿轮及二轴上的圆柱齿轮正确的轴向位置调整可借助于二轴组件两端闷盖与箱体间的两组调整垫片来实现;三轴和过桥轮轴组件上零件的正确轴向位置由轴端闷盖与箱体间的调整垫片来实现;
       (3)锥齿轮传动保证侧隙为0.11mm,闭式圆柱齿轮传动保证侧隙为0.20 mm,过桥齿轮与开式小齿轮传动保证侧隙为0.170 mm;
       (4)圆锥滚子轴承的轴向游隙为0.040-0.070 mm,双列向心球面滚子轴承的轴向游隙为0.050-0.080 mm;
       (5)用涂色法检验斑点,锥齿轮按齿高和齿宽接触斑点均不小于60%,闭式直齿圆柱齿轮接触斑点沿齿高和齿宽均不小于45%,开式圆柱齿轮接触斑点沿齿高不小于40%,沿齿宽不小于50%;
       (6)调速装置的拨叉和拨块装配在一起后,可从上箱体调速盖把拨叉组件装到滑移齿轮的环形槽上,然后再装调速装置的其他零件。调速手把应搬动自如;
       (7)将透气盖及其他零、部件装好,并按本章第一节规定加注润滑油和润滑脂。
       (二)卷筒装置:该部分主要包括卷筒、双列调心滚子轴承、卷筒轴、挡油环、轴承盖、大齿圈、轴支承、密封罩等。轴承的轴向游隙为0.050-0.080mm。
       (三)总装:各部分位置参见图(1),其总装程序如下:
       先把减速箱部件和制动闸同时放在底座上,再把卷筒装置装在底座上,并使大齿圈与过桥齿轮达到正确啮合。接触斑点沿齿高不小于40%,沿齿宽不小于50%,侧隙约为0.26mm。然后再装电动机,加减电动机底脚下的调整垫片调整电动机的中心高度,电动机轴心线与齿轮轴中心线的同轴度允差为φ0.32mm,两中心线的倾角不得大于4°。
       制动闸内径与制动轮外径之间的间隙调整到2-3mm,也可根据需要进行调整,但应使施闸时灵活,无卡住现象,且不影响制动效果。
       所有部件装配、调整完毕后装上大齿圈上罩子等零件,并将各部件联接螺栓拧紧。固定钢丝绳绳头时,将上罩子卸下即可固定钢丝绳头。

试运行
       (一)空载试运转
       新的或大修后的绞车,空载试运转在装配完毕后进行。试运转应遵守相关规定的操作规程。试运转前必须先确认减速箱润滑油清洁度符合要求。先用手动或电机点动,确认机器正常后方可进行空运转试验。
       空载试运转时,慢速、快速正反方向运转各15分钟并达到下列要求:
       (1)运行平稳可靠,传动装置和轴承在运转时无异常的震动和声响;
       (2)绞车制动器工作时应灵活、可靠;
       (3)调速装置手把应搬动自如、无卡住现象;
       (4)减速器润滑油高油温不大于80℃,温升不大于40℃;
       (5)减速箱不得有渗漏油现象。
       (二)负荷试运转
       空载试运转后方可进行负荷试运转,负荷试运转应注意以下事项:
       (1)绞车的出绳方向,钢丝绳上出绳,即钢丝绳引出部分应在卷筒的上面,不宜在卷筒的下面出绳;
       (2)负荷试车如在现场,可在井下利用工作面支柱作为负荷,负荷试车时必须将绞车牢固地固定在基础上;
       (3)试车负荷应逐次增加,并且应当注意下列情况:当钢丝绳负荷在卷筒里层达到大拉力时,电机已处于满载运行状态,当超过大拉力20%,电机已处于超载状态,故只能作短时运转;
       (4)负荷试车时,减速箱内油温高不超过90℃,温升不超过60℃;
       (5)制动闸制动灵活、可靠;
       (6)每次负荷试车后检查钢丝绳及机器各部分不得有残余变形,并应符合空载试运转中第(1)、(3)、(5)条规定;
       (7)负荷试车完毕后必须更换减速箱中的润滑油。

使用注意点

       一、绞车在开箱使用前,必须打开减速箱中央盖,加入N460(旧牌号250#)润滑油到油位线(用户可根据气温适当调整润滑油的粘度,气温高时采用稠些的润滑油,气温低时可采用稀一点的润滑油)。
       二、开机试运行前,先用手转动联轴器上制动轮,闸皮与制动轮应无卡阻现象,转动应轻松灵活。
       三、闸皮位置如图(16)所示:
图(16)手动制动器结构图
 
图(17)电液制动器结构图
       四、绞车整机起吊时,严禁用减速箱羊角起吊,应将钢丝绳穿在底座圆孔内起吊。
       五、关于安全制动的说明:
       1、通常情况下的制动,用电动机与减速箱之间的制动闸,即工作制动闸。
       2、安全制动是在工作制动闸制动后钢丝绳继续下滑(如在斜井中,由于负载自重而继续下滑)时的又一级制动,以使钢丝绳与所拉负载彻底停止。
       3、若工作制动闸突然损坏,可用安全制动闸进行制动,以排除紧急情况,但事后必须马上修复工作制动闸方能继续使用,切不可将安全制动闸当工作制动闸使用。
       4、所有制动均应在切断电源后进行。

使用、操作

       一、工作前的注意
       (1)检查钢丝绳,钢丝绳应符合《煤矿安全规程》的有关规定;
       (2)检查钢丝绳固定的是否可靠,各联结螺栓是否紧固,绞车安装是否牢固等;
       (3)检查减速箱润滑油是否充足,发现不足马上补充,但不得随意更改油的油质;
       (4)检查制动闸,将制动闸手把放置在松开的位置上;
       (5)检查使用电源、电缆和电器设备的接线是否正确,接地是否安全、是否有漏电现象,确定安全可靠后再使用本机器。
       二、工作时应遵守下列规定
       (1)绞车司机应集中精力,注意倾听信号;
       (2)绞车工作时,注意整理钢丝绳,使其缠绕整齐,工作时钢丝绳不能全部放完,在滚筒上至少保留三圈;
       (3)变换速度时,必须在绞车停稳且空载的情况下,方可搬动调速手把换档,切勿在绞车运转情况下换档,以避免打齿。若调速手把搬不动,可点动电机,再搬调速手把,切勿硬搬、硬砸;
       (4)快、慢速的使用应遵循如下原则:空载或轻载时可使用快速档,重载时则必须使用慢速档,否则将会损坏机器。
       三、工作后应注意的事项
       (1)工作结束后应将钢丝绳整齐缠绕在卷筒上,切断电源,关闭开关;
       (2)消除机器上的灰尘、杂物;
       (3)交接班时必须把本班发现的不正常情况向下一班交代清楚,以便及时消除隐患。

故障分析与排除

       绞车工作时可能发生的故障及消除方法如下表:
故障现象 原因分析 排除方法
开机时电机不转或发出叫声 载荷过大或接触不良 停止运转使电机反转卸载或检查接线
机器跳动 安装不牢或地基不平 整理地坪或重新安装
机器声音不正常 零件装配不正常,零件磨损过多或连接松动 停车检查、修理

保养与维修

绞车的润滑和密封
       机器的润滑不仅关系着机器的正常工作,而且直接影响机器的寿命,因此必须及时地更换和补充润滑油。润滑油的油质必须符合要求,不得混入灰尘、污物、铁屑及水等杂质。闭式齿轮传动润滑采用工业齿轮油N460(旧牌号250#)(SY1172-77S)。减速箱内高油面不超过大锥齿轮直径的三分之一,低不低于大锥齿轮齿宽方向的三分之一。闭式减速箱内的轴承均为溅油润滑。
       开式齿轮传动及其滚动轴承均采用钙钠基脂润滑脂(SY1403-77)来润滑,各滚动轴承内加入的润滑脂加入量不得超过容量的三分之二,每隔3-6个月应加油或更换一次。
       对于新的或大修后的绞车,在运行半个月后必须更换减速箱内的润滑油并进行清洗,以除去传动零件磨损的金属细屑。
       减速箱剖分面及各密封面,密封后均不允许漏油。拆卸后,重新安装时应在各密封面涂密封胶或水玻璃。
 
绞车的维护、拆卸和修理
       (一)绞车的维护
       (1)绞车的操作人员必须严格遵守操作规程;
       (2)绞车必须按本章第一节的规定及时加注润滑油;
       (3)绞车如果长时间搁置不用,必须选择干燥的地方存放,防止电器受潮,绞车的裸露部分应涂保护油,各摩擦部分涂上润滑油;
       (4)有关电机的维护可参照随机文件《防爆异步电动机产品说明书》。
       (二)绞车的拆卸
       (1)绞车的拆卸次序和装配相反,应先拆成部件,然后再将各部件进行拆卸,拆卸时应先拆卸密封罩上罩后,再将卷筒装置、电机与底座的连接螺栓松开,并将该两部分拆掉,然后再将减速箱从底座上拆掉;
       (2)减速箱的拆卸是先将上箱体上的调速装置部分的零件拆下,再将上箱体拆下,然后把齿轮轴、二轴、三轴、过桥轮轴各组件拆下,将所有零件拆下;
       (3)拆卸绞车各部时,应注意各部位的调整垫片的数量和厚度,以便在重新装配时保证绞车原有的装配精度,特别注意锥齿轮副的调整垫片不得任意增减;
       (4)绞车在拆卸过程中,严禁硬打硬砸,必须小心进行,不得损坏零件或碰伤零件表面。
       (三)绞车的修理
       绞车应按实际情况,有计划安排小修、中修、大修计划,绞车的修理周期、修理内容、修理场所根据煤炭部制定的《煤炭工业设计规范》一文中的有关章节作如下规定:
       (1)小修:小修周期为3个月,一般在现场进行,主要调整更换钢丝绳和紧固连接件,并消除故障,补充或更换润滑油,清理绞车外表灰尘等;
       (2)中修:中修周期一般为9个月,中修一般在矿机修厂进行,主要是全部拆开绞车各部分清洗后检查磨损程度,更换已磨损的零件,消除小修时不能消除的故障,更换机器各部润滑油,恢复绞车工作能力和正常状况,中修后应进行试运行;
       (3)大修:大修周期为18个月,大修一般在矿机修厂进行,其主要内容是拆开绞车全部零件清洗和检查所有零件,修复或用新零件替换已磨损的零件,完全恢复绞车的工作能力和正常状况。大修后应进行试运行,并重新油漆。

易损件明细表
型号 锥齿轮轴J型油封
(内径×外径×宽度)
制动闸带
(宽度×厚度)
联轴器柱销
(直径×长度)
JSDB-6 45×70×12 100×5 φ20×72
JSDB-10
JSDB-10A
55×80×12 100×5 φ20×72
JSDB-13
JSDB-13A
55×80×12 100×5 φ20×72
JSDB-16
JSDB-16A
65×90×12 120×10 Φ20×72
φ30×92
JSDB-19
JSDB-19A
80×105×12 140×10 φ30×92
JSDB-25
JSDB-25A
80×105×12 140×10 φ30×92
φ40×112
JSDB-30 90×115×14 180×12 φ40×112
       注:用户更换制动闸带时必须选用经国家有关授权机构检验合格的产品。

标志、包装、运输、贮存

标志
       每台绞车应在醒目位置设置铭牌,标明下列内容:
       (一)制造厂名;
       (二)产品名称和型号;
       (三)主要技术参数;
       (四)厂编号及出厂日期;
       (五)煤矿安全标志。

包装
       (一)绞车用木箱包装,并应采取防雨措施。
       (二)包装箱外应标明:
       (1)产品名称、型号;
       (2)收、发货单位、地址;
       (3)毛重、箱号;
       (4)包装箱重心标志和起吊线;
       (5)“轻放”、“不许重压”等符合GB191中规定的文字、图示标志。
       (三)随机技术文件包括:产品说明书、产品合格证、装箱单。

运输
       产品运输中严禁强烈撞击和直接淋雨雪。

贮存
       产品应贮存于干燥、通风、无腐蚀性气体的仓库内。

返回顶部